水処理プラントの管理


トップページ 1 設備 2 制御 3 設計・施工 4 故障・保守 5 雑談 6 余暇
 

 設計・施工 (3 電気設備)

23 制御電源の構成

作成 2025年 4月26日付

1 基本的な制御電源

各設備の動力機器のシーケンス用制御電源はどのように供給されているかですが、 基本的にコントロールセンタのユニット内の制御用変圧器からシーケンス制御電源が供給されています。


しかし、コントロールセンタ内の制御用変圧器では以下の制限があります。
(1)各ユニット内のスペースから大きくても容量が100W程度となります。
(2)他の負荷との共通的な制御を行う必要があると、保守などでこのユニットの電源が切られると残りの負荷の制御が できなくなります。

2 共通制御電源の構成

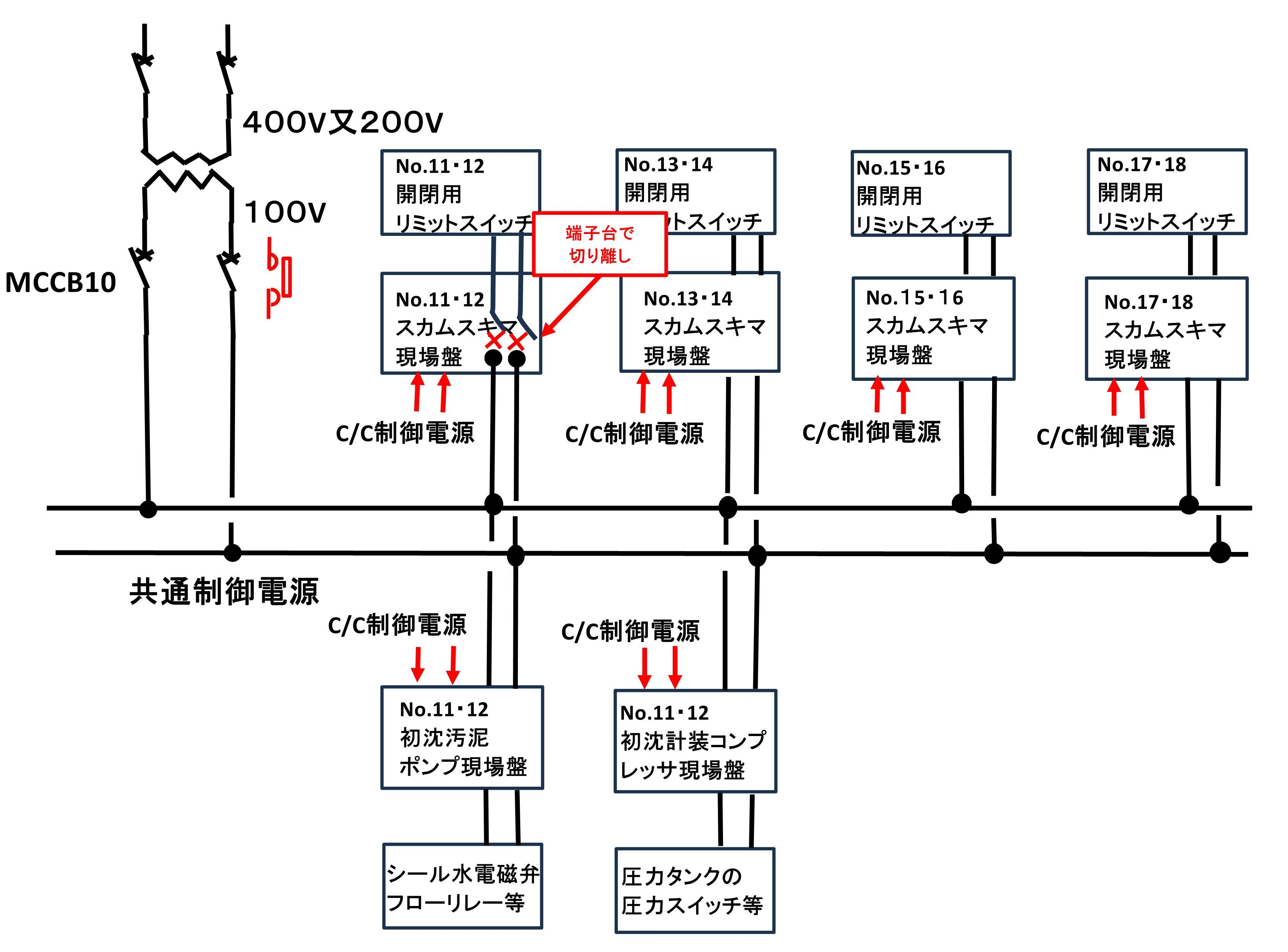
各設備には共通制御電源が必要ですが、調査の中で、たまたま以下の参考になりそうな回路を見つけました。
最初沈殿池のスカムスキマの修理工事に伴い、
「初沈スカムスキマNo.11・12本体の電源供給全て切ってほしい」
との機械担当者からの要望に伴い調査したときの共通制御電源の供給ラインです。
スカムスキマ本体には、動力電源(3Φ400V)と位置を検出するリミットスイッチ電源(1Φ100V)が供給されています。

この共通制御電源は、最初沈殿池用コントロールセンタ群の共通制御電源です。
共通制御電源の一例で、反応タンク用コントロールセンタ群、最終沈殿地用コントロールセンタ群、補機用コントロールセンタ群等が存在します。



この共通制御電源の役割ですが、
(1)スカムスキマ
(a)本体の動力制御は、コントロールセンタ各ユニットから供給
(b)各リミットスイッチ用は共通制御電源で供給。

(2)初沈汚泥引き抜きポンプ
(a)本体の動力制御は、コントロールセンタ各ユニットから供給
(b)各VSモータ制御用コントローラ電源、シール水用電磁弁、フローリレー等

(3)計装用空気コンプレッサ
(a)本体の動力制御は、コントロールセンタ各ユニットから供給
(b)圧力タンクの共通制御用リミットスイッチ類


3 制御が切れない

No.11・12の本体の動力電源は、C/C電源を切ればいいことがわかります。
しかし、リミットスイッチの電源が直接接続されているため、簡単に切ることができません。
このため、仕方なく、修理工事対象の共通制御電源を端子台で取り外すこととしました。
この回路の大きな問題点は、単に端子台で切り離さなければならないというより、一部の部品の不良で 共通電源全体が影響を受けることによります。
例えば、スカムスキマのリミットスイッチが一つ短絡すると、MCCB10のブレーカが遮断され、これに つながる全ての機器が正常に動作しなくなることになります。

対策としては以下のように、ヒューズ(又はMCCB)で切り離せることが必要だと考えます。
実際には他処理場(プラントメーカが異なる)で施工されたもの例です。
故障が発生しても、「○○設備共通制御電源故障」として、故障が検知できるようになっています。 過去に故障名称から対象負荷がわからず故障箇所発見に時間を要したことがありました。

このことから1点1点の故障項目がほしいところですが、PIOの入力点数が増えることに伴う制御機器のコストアップがあるため 妥協すべきかもしれません。



回路の切り分けは、ヒューズタイプとMCCB(又はサーマルプロテクタ)タイプが考えられます。ヒューズは通常使用でも経年劣化で切れることがあるため MCCBで構成すべきと考えます。
参考(故障・保守 3 1本のヒューズ)




コントロールセンタの制御電源の故障検出


コントロールセンタの制御電源にMCCBやヒューズが使用されている場合でも切れたときの検出がされていません。
動作中の機器であれば運転中機器の停止などですぐ判断できますが、停止中の機器の場合、運転するまでわかりません。
例えば、雨水ポンプの電動の吐出弁のような場合、大雨により運転を始めて気付くことになります。
参考(19 コントロールセンタとヒューズ)

このための検出が必要ですが、MCCBの場合問題ないのですが、ヒューズの場合警報付きヒューズを使用する 方法も考えられますが、この場所のヒューズは短絡容量の大きな筒型ヒューズが必要です。
ただ、警報付きの筒型ヒューズは大型の高圧用は存在しますが低圧のものはありません。
このため、ヒューズ断による警報は従来できていません。

あえて検出しようとすると図ように電圧検出(84)等による2次的な方法が必要かもしれません。





Copyright © 2021 水処理プラントの管理 All rights reserved.
by 水処理プラント設備の管理